|
M
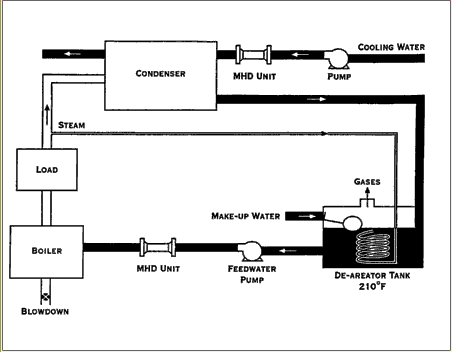
H D U N I T -> A P P L I C A T I O N S -> B O I
L E R
Protection from scale in both watertube and firetube boilers can easily be accomplished with the MHD technology. By operating with a higher percentage of heat transfer efficiency, fuel savings of up to 30% can be realized. Explosion and rupture hazards are greatly minimized, equipment longevity and efficiency are increased, and equipment downtime is decreased. Costly chemical cleaning procedures are reduced or completely eliminated.

Water Tube Installation

Fire Tube Installation
|